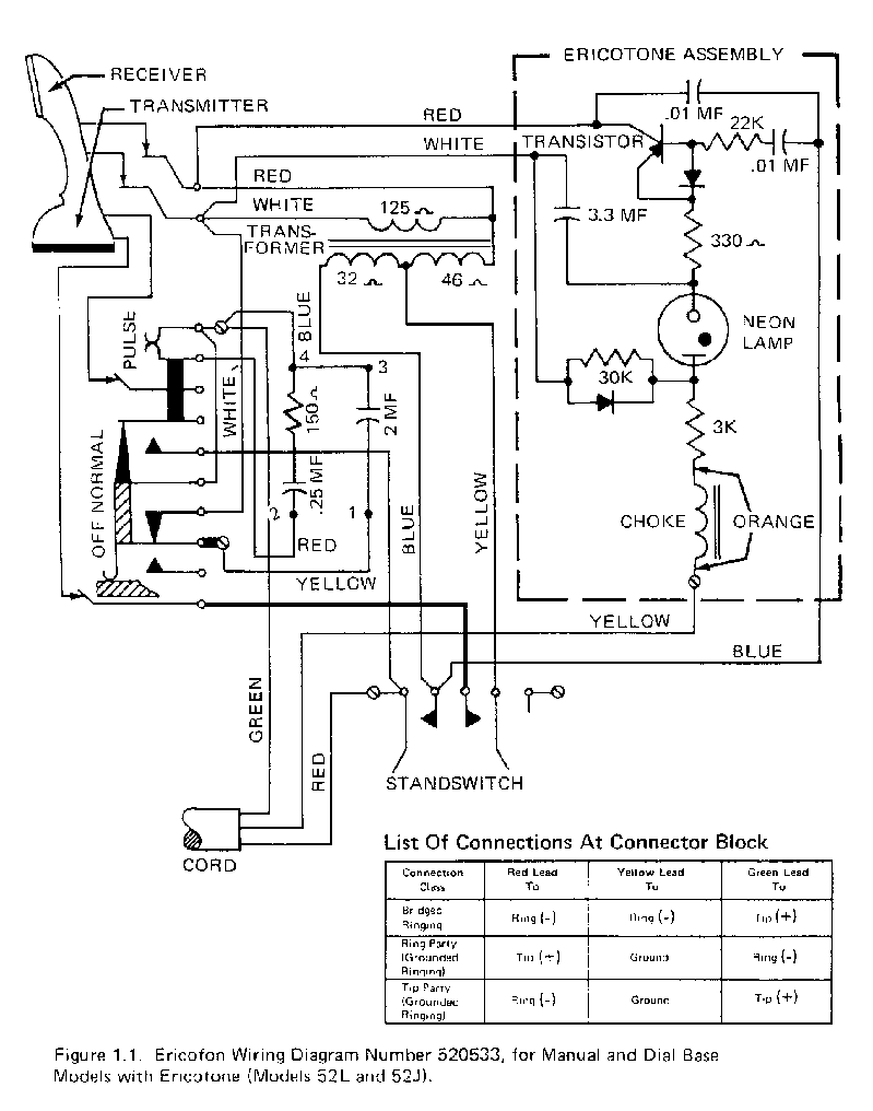
Ericofon Wiring Diagrams and Parts Lists
To be able to view and print
PDF formatted files, you will need the Adobe Acrobat Reader Program.
| Model |
Description |
Wiring Diagrams |
Chassis Assembly |
Parts Listing |
| 52A |
Manual Service, No Ericotone |
PDF |
GIF |
PDF |
GIF |
HTML |
| 52B |
With Dial, No Ericotone |
PDF |
GIF |
PDF |
GIF |
HTML |
| 52L |
With Dial And Ericotone |
PDF |
GIF |
PDF |
GIF |
HTML |
| NA |
Swedish made with buzzer |
JPG |
NA |
NA |
NA |
NA |
| NA |
Swedish made for Australia |
JPG |
NA |
NA |
NA |
NA |
| 60A |
Touchtone |
PDF |
GIF |
NA |
NA |
NA |
| NA |
Ericotone |
PDF |
GIF |
NA |
JPG |
HTML |
|